Нетрадиционные и возобновляемые источники энергии : учебно-методическое пособие
База данных: Каталог библиотеки СФУ (620 Н 573)
Библиографическое описание: Нетрадиционные и возобновляемые источники энергии : учебно-методическое пособие / Сиб. федер. ун-т, Инж.-строит. ин-т ; сост. А. М. Жжоных [и др.]. - Электрон. текстовые дан. (pdf, 2,7 Мб). - Красноярск : СФУ, 2021 (2021-05-20). - 50 с. - Загл. с титул. экрана. - Изд. № 2021-13764 : Б. ц. - Текст : электронный.
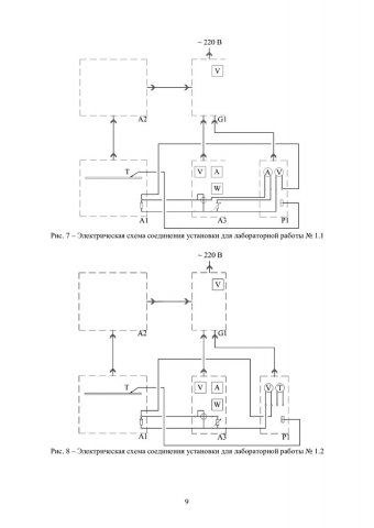
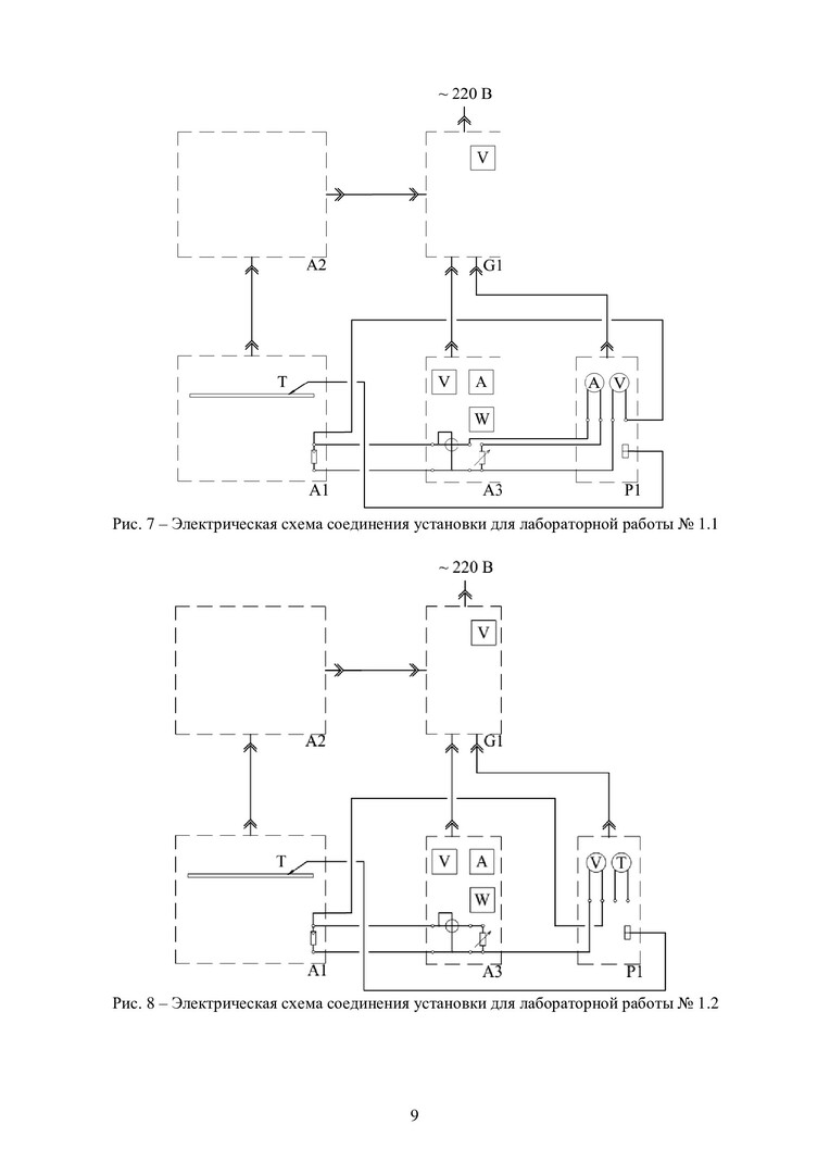
Аннотация: Представленный в методических указаниях материал предназначен для использования при обучении бакалавров и магистров по программам действующих базовых курсов «Нетрадиционные возобновляемые источники энергии», «Энерго- и ресурсосбережение». Включает указания по выполнению четырех практических работ: модель фотоэлектрической солнечной электростанции; натурная модель ветроэлектрогенератора; ветроэнергетическая установка; тепловой насос.
Год издания: 2021
Редакторы, составители и др.: Жжоных Алексей Максимович (составитель); Назиров Рашит Анварович (составитель); Добросмыслов Сергей Сергеевич (составитель); Новиков Никита Сергеевич (составитель)
Авторский коллектив: Сибирский федеральный университет, Инженерно-строительный институт (Красноярск)
Издательство: Сибирский федеральный университет, Красноярск
Количество страниц: 50 (в печатной версии), 50 (в электронной версии)
Количество экземпляров:
Издание имеется только в электронном виде
Ключевые слова: способы получения электроэнергии, источники энергии, нетрадиционные источники энергии, возобновляемые источники энергии, практические работы
Рубрики: Энергетика / Учебно-методические пособия
Классификационные коды: УДК 620.9(075.8), ББК 65-538я73, ГРНТИ 44
Идентификаторы: полочный индекс 620 Н 573, шифр 620.9(075.8)/Н 573-864491235
| Статистика выдачи: | 2021 | 2022 | Всего |
| Всего: | 10 | 16 | 26 |
| Твёрдых копий: | 0 | 0 | 0 |
| Электронных версий: | 10 | 16 | 26 |









